Biến tần Hitachi NJ600B là dòng biến tần tải nặng của biến tần hãng Hitachi. Biến tần Hitachi NJ600B có độ bền cao, ngoại hình cứng cáp, giá thành vừa phải nên rất được chế tạo máy tin dùng.
1. Tổng quan
Thông số biến tần Hitachi NJ600B

1.1 Thông số biến tần Hitachi NJ600B
- Điện áp ngõ vào: 3 phase 380 ~ 480 VAC
- Công suất ngõ ra: 5.5 – 355kW
- Tần số ngõ vào: 50/60 Hz
- Điện áp ngõ ra tối đa: 3 phase 380 ~ 480 V
- Tần số ngõ ra: 400 Hz
- Momen khởi động: 150% tại 0.5Hz (SLV-ND)
- Có chức năng chạy theo trình tự, thay thế được cho một số chương trình PLC đơn giản.
- NJ600B có tích hợp sẵn bộ lọc EMC lên đến công suất 160Kw
- Đối với ứng dụng tải nhẹ như đơn bơm, quạt thì NJ600B có thể điều khiển động cơ cao hơn 01 cấp công suất (ND-HD).
- Tích hợp IC hỗ trợ thắng động năng lên đến công suất 30kW
- Khả năng quá tải: 120% trong 60s
- Chức năng bảo vệ: bảo vệ khi xảy ra các sự cố như là quá dòng, áp cao, dưới áp, quá nhiệt, mất pha, lệch pha, đứt dây ngõ ra, quá tải v.v…
- Làm mát: Làm mát bằng quạt của biến tần
- Bàn phím nối dài: Có thể tháo rời
- IP: IP20
- Gắn điện trở xả: tùy chọn
- Nhiệt độ làm việc: -10-50℃, -20-65℃, 2090%RH (Không ngưng tụ)
- Truyền thông: RS485 communication
- Hàng công nghệ của Nhật có độ bền cao (độ bền linh kiện lên đến 10 năm)…
- Chứng chỉ toàn cầu: CE, UL, c-UL, c-Tick.
1.2 Ứng dụng của biến tần Hitachi NJ600B
Thông số biến tần Hitachi NJ600B
- Biến tần Hitachi NJ600B phù hợp với hầu hết các ứng dụng phổ biến ở Việt Nam như bơm nước, quạt hút, quạt thổi, máy cắt bao bì, máy thổi chai, máy làm bánh,máy bẻ đai, cẩu trục, máy dệt bao bì, máy thu xả cuộn, máy khuấy ly tâm, máy xeo giấy …
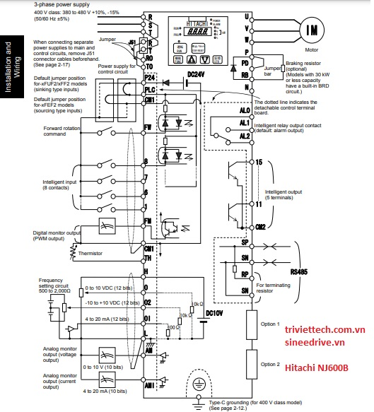
2. Sơ đồ điều khiển và cài đặt các thông số biến tần Hitachi NJ600B
2.1 Sơ đồ điều khiển
Thông số biến tần Hitachi NJ600B

- 9 đầu vào chức năng: 1 —> 8, FW
- 3 cổng đầu vào analog: O, OI, O2
- 2 cổng đầu ra analog: AM, AMI
- 1 relay output
- 1 cổng truyền thông modbus RS-485
- Và nhiều chân chức năng khác
2.2 Trả về mặc định nhà máy
Pr. | Explanation | Setting Range | Factory |
B084 | Initialization mode (parameters or trip history) Reset biến tần | 00: Xóa lịch sử hoạt động 01: Khởi tạo dữ liệu 02: Xóa lịch sử hoạt động và khởi tạo dữ liệu | 00 |
B087 | STOP key enable Cho phép dùng phím STOP trên bàn phím | 00: Cho phép 01: Vô hiệu hóa 02: Bị vô hiệu hóa khi dừng | 00 |
B085 | Country code for initialization Mã quốc gia để khởi tạo | 01: EU | 00 (EU) |
2.3 Thông số biến tần Hitachi NJ600B cơ bản (1)
A001 | Frequency source setting Cài đặt nguồn tần số | 00: Chiết áp bàn phím 01: Thiết bị đầu cuối bên ngoài 02: Màn hình kỹ thuật số F001 03: Giao tiếp RS-485 04: Lựa chọn 1 05: Lựa chọn 2 06: Đầu vào chuỗi xung 07: Trình tự đơn giản 10: Tính toán đầu ra hàm | 01 |
A002 | Run command source Nguồn lệnh chạy | 01: Lệnh chạy ngoài 02: Màn hình kỹ thuật số 03: Đầu vào mạng Modbus 04: Lựa chọn 1 05: Lựa chọn 2 | 01 |
A003 | Base frequency Tần số cơ bản | 30.0 – maximum frequency (Hz) | 50.0 |
A004 | Maximum frequency tần số lớn nhất | A003 – 400 (Hz) | 50.0 |
2.4 Thông số biến tần Hitachi NJ600B cơ bản (2)
A038 | Jog frequency Tần số Jog | Tần số bắt đầu – 9.99 (Hz) | 1.00 |
A061 | Frequency upper limit setting Cài đặt tần số giới hạn trên | 0.00: Cài đặt bị vô hiệu hóa > 0.00: Cài đặt đã được bật 0.00 – A004 | 0.00 |
A062 | Frequency lower limit setting Cài đặt tần số giới hạn dưới | 0.00: Cài đặt bị vô hiệu hóa > 0.00: Cài đặt đã được bật 0.00 – A061 | 0.00 |
F002 | Acceleration time setting 1 Cài đặt thời gian tăng tốc 1 | 0.01 to 99.99 100.0 to 999.9 1000. to 3600 (s) | 30.00 |
2.5 Thông số biến tần Hitachi NJ600B cơ bản(3)
F003 | Deceleration time setting 1 Cài đặt thời gian giảm tốc 1 | 0.01 to 99.99 100.0 to 999.9 1000. to 3600 (s) | 30.00 |
F001 | Output frequency setting Cài đặt tần số đầu ra | 0.0 – 100.0Hz ( khi chức năng PID được kích hoạt ) | 0.00 |
F004 | Hướng chạy bằng phím RUN trên bàn phím Cài đặt tần số phanh DC | 00: Quay thuận 01: Quay nghịch | 00 |
B082 | Start frequency adjustment Điều chỉnh tần số bắt đầu | 0.10 – 9.99 Hz | 0.50 |
2.6 Thông số biến tần Hitachi NJ600B cơ bản(4)
B091 | Stop mode selection Lựa chọn chế độ dừng | 00: Dừng giảm tốc 01: Dừng tự do | 00 |
B092 | Cooling fan control Điều khiển quạt làm mát | 00: Quạt luôn luôn bật 01: Quạt chạy khi RUN, dừng khi STOP | 00 |
C101 | Up/Down memory mode selection Lựa chọn chế độ bộ nhớ UP/DOWN | 00: Không lưu trữ dữ liệu tần số 01: Lưu trữ dữ liệu tần số | 00 |
B083 | Carrier frequency setting Cài đặt tần số sóng mang | 0.5 – 12.0 (kHz) <0.5 – 8.0 (kHz) | 3.0 |
- Và còn nhiều tham số khác chúng tôi không cập nhật lên đây. Nếu các bạn không xử lý được hãy liên hệ với chúng tôi để được hỗ trợ và xử lý một cách nhanh nhất.
3. Bảng mã lỗi biến tần Hitachi NJ600B (1)
Thông số biến tần Hitachi NJ600B
Mã lỗi | Loại lỗi | Nguyên nhân | Khắc phục |
E01 | Quá dòng khi tốc độ không đổi |
|
|
E02 | Quá dòng khi giảm tốc |
|
|
E03 | Quá dòng khi tăng tốc |
|
|
3.1 Bảng mã lỗi biến tần Hitachi NJ600B (2)
Mã lỗi | Loại lỗi | Nguyên nhân | Khắc phục |
E04 | Quá dòng với điều kiện khác |
|
|
E05 | Bảo vệ quá tải |
|
|
E06 | Quá tải điện trở hãm |
|
|
3.2 Bảng mã lỗi biến tần Hitachi NJ600B (3)
E07 | Bảo vệ quá điện áp |
|
|
E08 | Lỗi EEPROM |
|
|
| E09 | Dưới điện áp |
|
|
| E14 | Lỗi chạm đất |
|
|
3.3 Bảng mã lỗi biến tần Hitachi NJ600B (4)
E11 | Lỗi CPU (*5) |
| |
E15 | Bảo vệ quá áp đầu vào |
|
|
E41 | Lỗi giao tiếp Modbus |
|
|
E30 | Lỗi trình điều khiển IGBT |
|
|
- Và còn nhiều lỗi khác chúng tôi không cập nhật lên đây. Nếu các bạn không xử lý được hãy liên hệ với chúng tôi để được hỗ trợ và xử lý một cách nhanh nhất.
4. Liên hệ
Thông số biến tần Hitachi NJ600B
Liên hệ với chúng tôi để được hướng dẫn cài đặt thông số biến tần Hitachi NJ600B miễn phí và nhanh nhất.
Nếu bạn đang có nhu cầu cần mua hay báo giá thiết bị tự động hóa hoặc cần tư vấn thêm thì hãy liên hệ ngay với chúng tôi để được hỗ trợ một cách tận tâm, nhanh chóng và hiệu quả nhé!
CÔNG TY CỔ PHẦN GIẢI PHÁP TỰ ĐỘNG HÓA TRÍ VIỆT
- Địa Chỉ Hồ Chí Minh: 36/6 đường số 4, khu phố 5, phường An Lạc A, quận Bình Tân, thành phố Hồ Chí Minh.
- Địa Chỉ Hà Nội: 41/M2, KĐT mới Yên Hòa, phường Yên Hòa, quận Cầu Giấy, thành phố Hà Nội
- DĐ: 0984868617
- Email: trivietautomation.info@gmail.com
- MST: 0316876097
- Website: www.triviettech.com.vn – www.tudonghoatriviet.com
- Giờ làm việc: T2 – CN / 7:30 AM – 5:00 PM






















